
EPPG系列光伏電源浪涌保護器
EPPG系列直流光伏電源浪涌保護器是由多個單片式限壓單元組成,廣泛應用于光伏直流1000V發電系統中,對太陽能電池板,匯流箱、直流配電柜及光伏逆變器等系統配套設備進行雷電感應浪涌防護,能有效防止由雷電感應波和線路浪涌沖擊所造成的設備損壞,最大程度的保證了光伏發電系統的穩定性和可靠性,保護光伏系統穩定可靠地運行。
| 型號 | EPPG40 | EPPG80 | EPPG120 |
| 端口類型 | 一端口 | 一端口 | 一端口 |
| SPD類型 | 限壓型 | 限壓型 | 限壓型 |
| 額定工作電壓 | 1000VDC | 1000VDC | 1000VDC |
| 最大持續運行電壓Uc | 1120VDC | 1120VDC | 1120VDC |
| 標稱放電電流In | 20KA(8/20μs) | 40KA(8/20μs) | 60KA(8/20μs) |
| 最大沖擊電流Imax | 40KA(8/20μs) | 80KA(8/20μs) | 120KA(8/20μs) |
| 電壓保護水平up | ≤2.9KVDC | ≤3.8kVDC | ≤4.2kVDC |
| 連接導線 | 6~35mm2 | 6~35mm2 | 6~35mm2 |
| 安裝方式 | 35mm標準導軌安裝 |
| 工作環境條件 | 溫度范圍:-40℃-+70℃;濕度范圍:≤90%RH; |
| 外殼防護等級 | IP20 |
| 外殼材料 | 符合UL94V-0標準 |
| 技術標準 | IEC61643-1:1998 GB18802.1-2011 GA173-2002 |
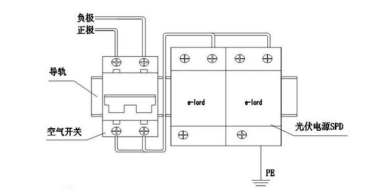
SPD與設備的接線方式
| 安裝使用條件 | 安裝注意事項 |
1. 已有可靠接地系統,在配電柜(避雷器安裝處)的接地樁 (條)上進行接地電阻的測定,電阻應符合相關規范要求。(或 滿足國家、部級標準)。 2. 配電柜中應留有安裝避雷器的空間,水平寬度為18×4(72) mm,上下寬度為大于150mm(考慮接線的方便),前后為大于 100mm,同時應有長為大于72mm的Ω型導軌,以固定避雷器。 3. 配套的配電柜應滿足國家相關產品標準。 注:L為電源相線;N為電源零線;PE為地線。 1. 相線用6-25mm2紅色/綠色/黃色導線連接; 零線用6-25mm2黑色導線連接; 地線用16-35mm2黃綠色導線連接。 2. 為防止短路,在避雷器的上端應安裝相應的,曲線C的空氣開 關。 | 應檢查空氣開關已經合閘導通,以保證避雷器處于運行狀態; 本產品只適用于室內使用; 不要在雷雨天安裝。 |






